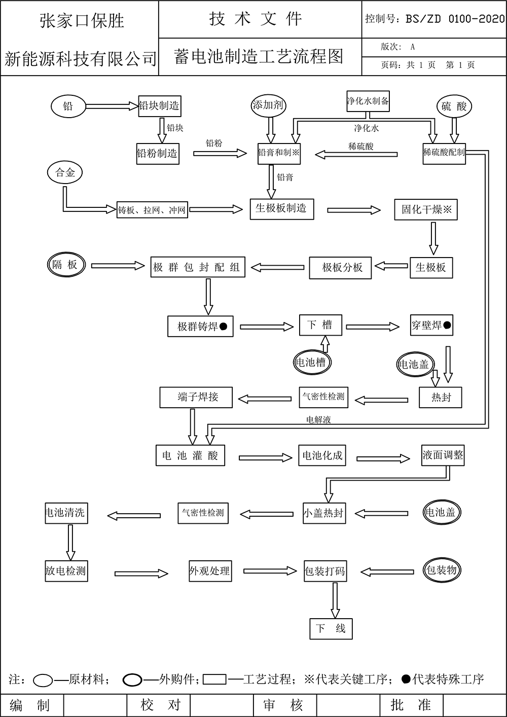
保胜铅酸蓄电池生产工艺流程图
从合金冶炼到成品检测的完整制造链解析
高效的装配与化成流程:解析正负极板分组、隔板插入、入壳焊接等装配环节
严格的质量控制:确保每只出厂的蓄电池均符合安全与性能标准

高效的装配与化成流程:解析正负极板分组、隔板插入、入壳焊接等装配环节
严格的质量控制:确保每只出厂的蓄电池均符合安全与性能标准
0313-5906215